
RAILFAN GUIDES HOME
RAILROAD SIGNALS HOME
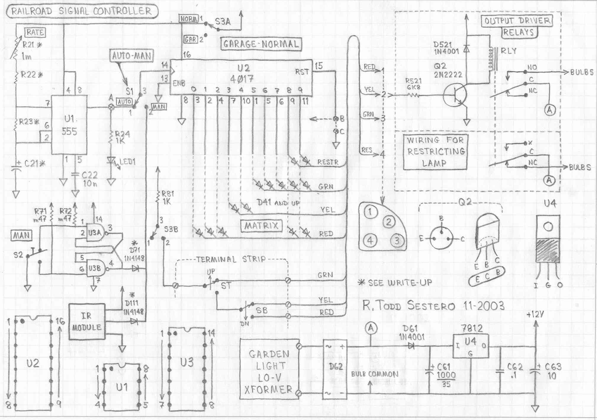
0 INTRODUCTION
0.1
This circuit came about when someone in the Yahoo Railway Signaling Group, late
in 2003, asked if anyone had such a circuit. I had all the part pieces
around for various other things, and slapped this together in a couple of
evenings This page describes a circuit that can be used for lighting a
single (prototype) railroad signal. You could use this to drive a model
railroad signal, but only if it is for a static display -
for this circuit is
not designed to be interfaced with anything..... DCC systems, computers, or
otherwise. I’ve used variations of this circuit for over 25 years to control
many other things around my house, and they never (ok, very rarely) fail me.
It relies on the venerable 555 timing chip. This circuit is simple and
reliable. I’ve used small microprocessor chips do to similar things in the
past, but they never seem to last as long before something needs to be replaced.
It also eliminates the need buy a programmer, to write a program, and then
uploading that program into the microprocessor. Email me if you have any
questions.

0.2 For the purposes of this write-up, the schematic and circuit description are for a Pennsy dwarf position light that can display four aspects: slow clear, slow approach, restricting, and stop signal. The common bulb #4 stays lit for the first three aspects. For restricting, #4 goes out, and #1 and #3 light up. This is why, later on when we get to the description on the driver circuit, we wire bulb #4 to the normally closed contact of the relay. The circuit however, can be used on any signal, even a full blown B&O CPL with all four colors and six markers (you'll just need 10 driver circuits).
0.3 Some of the circuits used for the individual circuits descriptions will differ slightly from that of the final single circuit at the bottom of the page.
0.4 We're working on an Arduino version of this.... stay tuned.
1 BASIC CIRCUIT DESCRIPTION
1.1 The signal controller circuit is pretty simple. It can be broken down into three basic sections, as shown below: 1) the oscillator, 2) the counter/decoder, and 3) the driver circuits.

1.2 As mentioned before, the oscillator (aka: clock) uses a 555 timer chip. It is wired as an astable multivibrator (it just sits there and oscillates till time itself stops). It's a standard circuit, and pretty much right out a data book.
1.3 The counter/decoder circuit is also a textbook example of the use of a CMOS 4017. The decoded outputs of the 4017 go high, so it's positive logic makes for simple decoding using diodes. A single 4017 has ten outputs.
1.4 The drivers are also simple. Each driver uses a single transistor driving a relay (or some other output device).
1.5 If you want to build this controller in its simplest form, you only need what's in the block diagram. With this minimum configuration, you have up to 10 time slots and/or aspects that can be displayed. The number of output driver circuits you need to build will depend on the number of different aspects your signal requires. For instance, a standard three color light signal needs three output drivers. A searchlight signal only needs two drivers. A Pennsy position light signal needs as few as two or three, depending on how many positions it has, but can go up to five drivers if you have a full head and want to display the more obscure aspects like “lower the pantograph”. If you are lucky to have two Pennsy signal heads, there are 13 aspects possible, 15 if you include the two obscure ones (which I have never seen). There are 16 aspects for a full B&O CPL signal (including the 6 markers lamps), and two of the aspects employ flashing markers. And lastly, depending on the road, there are around 12 aspects for a full 3 head color light installation.
2 THE TIMING OSCILLATOR (CLOCK)
2.1 U1 is a 555 timer chip. It's been around almost forever. FYI--the output at pin 3 normally has about a 40% duty cycle (in other words, it is “on” (or high) for approx 40% of the cycle, or period). Be careful wiring the power connections (+Vcc and ground), as they are on non standard pins! R21, R22, and R23, along with C21, determine the oscillating frequency, or period. One period is how long each output of the 4017 will stay high, or active. The formula for determining the operating frequency is shown below. If you don’t feel like doing the math, I have provided a few R and C values to get you in the ball park for various periods:

R22 = 100k R23 = 100k C21 = 4.7uf period = ~1s
R22 = 100k R23 = 100k C21 = 10uf period = ~3s
R22 = 470k R23 = 100k C21 = 4.7uf period = ~3s
R22 = 470k R23 = 470k C21 = 4.7uf period = ~5.6s
R22 = 470k R23 = 470k C21 = 10uf period = ~13s

2.2 R21 isn’t really needed if you are not critical of the operating frequency and have no need to adjust it once the circuit is built. Since we are already dealing with high resistances, it would have to be a one megohm trimmer, or potentiometer (pot) to make much of a difference. If you use R21, you should reduce R22 to 10k.
2.3 If you are gadget oriented, you can include the LED option (R24 and LED1) to monitor the output of the 555. Including these two components will allow you to observe the pulses going into U2, and gives you a visual confirmation that U1 is working. By the way, with most round LEDs, there is a flat side.... this is usually the negative lead (usually also the short lead). If it doesn’t light wired up this way, just reverse the wiring. As long as the current limit resistor is in the circuit, the LED can’t be harmed.
3 THE COUNTER and DECODER / DRIVER
3.1 U2 is a CMOS divide by 10 counter and a decoder/driver circuit in one package. Wiring is very straight forward. Pin 14 is the clock input from U1 (or one of the manual input circuits, if you have used them). The counter advances on the positive rise of the pulses coming into pin 14. BTW, the little symbol at pin 14 is the standard for a clock input. The circuit to the right shows both the counter/decoder and the matrix.

3.2 The chip has power on the standard pins for a 16 lead package, 8 is ground, 16 is +Vcc.
3.3 Pin 13 is the counter enable, which needs to be grounded.
3.4 Pin 15 is the reset input, and if you are not going to use it, it must be grounded. So, how does one choose to reset or not? It comes down to how you want the aspects to display. If you have a 3 aspect color light signal, and you want green, yellow, and red all to have the same ON period, then use outputs 0, 1, and 2 to drive the three drivers, and attach pin 15 to output 3 (pin 7). If you want the three colors to have a different ON period, then use all of the outputs, and adjust the ON time by connecting diodes between the appropriate output and driver to suit your needs. As shown in the above schematic, red and yellow will be on for three periods, and green and restricting will both be ON for two periods. You could also, if you are modeling the Baltimore Light Rail system, have red and yellow on at the same time (red over yellow, since they are stupid and put the red on top - signals that do this are on both tracks, southbound coming into the North Avenue station). If you use all ten outputs, ground pin 15.
4 THE MATRIX
4.1 No, this isn’t about the movie. In this part of the circuit, diodes are used to “OR” the various 4017 outputs, to the appropriate output driver inputs. You can’t get any simpler than a single diode to do this trick. It’s the old way of doing things, but again, it’s reliable and simple. You will need one diode to control each driver from each output. If you want both the red and yellow bulbs to be on at the same time, you will need two diodes, both connected to the same 4017 output, but one connecting to the yellow driver, and the other going to the red driver. To reprogram the MATRIX, all you need to do is move, add, or delete diodes. With a PIC or Basic Stamp, you would have to re-write the program and then re-program the chip -- which IS probably simpler, but personally, I'm partial to the diode thing cause I'm a hardware kind of guy :-)
4.2 The diodes used for the MATRIX can be almost anything, as long as they are rectifier diodes. Germanium diodes are fine, if you have them (i.e.: 1N34A). Suggested silicon diodes are either the 1N914 or 1N4148. These are all small signal diodes, but, diodes like the 1N4000 series can also be used. Schottky rectifier diodes work too. Just about the only thing you don’t want to use are things like zener diodes, which aren’t designed as rectifier diodes, and therefore, are not a good candidate for use as a steering diode.
5 THE OUTPUT DRIVERS
5.1 I tested and included a number of driver circuits for your viewing pleasure. The first circuit uses relays as the output device. Other optional driver circuits include 1) power MOSFETs, 2) SCRs, 3) TRIACs, 4) Opto 22 output modules, and 5) a 120VAC output driver. They are all simple circuits, and which one you use depends mostly on which parts are the most readily available. The "A" goes to the hi-current source in the power supply.
Relay Output
5.2 The relay driver uses a single transistor as a amplifier to drive the relay. The outputs of the 4017 do not have sufficient current drive capability to directly drive the relays. R521 establishes the drive current for the transistor, and is based on the gain of the transistor and the amount of drive current required for the relays (transistors are current amplifiers, not voltage amplifiers like tubes and FETs). The transistor can be just about anything that will handle the relay current and voltage, although I wouldn’t use anything with a smaller current rating. D521 is used to kill the counter EMF pulse produced when the relay is de-energized. If you do not put this diode in the circuit, the transistor will die a quick death, due to the 75 volt (or so) pulses produced from the decaying magnetic field of the relay when it is de-energized (ouch!).
5.2.1 Some notes about the relays. The relay contacts should be heavy enough to handle the current of the light bulbs you have chosen to use. Personally, I wouldn’t use a relay with anything smaller than contacts rated for 5 amps. A single set of 5 amp contacts can handle two 25 watt light bulbs, a double pole relay could handle four 25 watt bulbs. All contacts should be wired using the C (common) and NO (normally open) contacts (in the unenergized position). The only exception would be if you are wiring up a PRR dwarf and want to show the “restricted” aspect. As I mentioned earlier in paragraph 0.2, bulb #4 is lit all of the time, except when displaying the restricted aspect, when bulbs #1 and #3 are lit. The relay controlling bulb #4 would be wired using the NC (normally closed) contact instead of the NO contact. The relays should be rated to operate from 12VDC, although if you have them, 6 volters could be used (if you use a regulator chip to knock the 12VDC down to 6VDC), or 24 volters could be used with a voltage doubler in the power supply.
5.2.2 Some notes about the transistors. If you notice, all the transistors I have used are 2N2222's. These were/are very common transistors, and should still be available (maybe as a PN2222 from some surplus houses). The “A” version of the transistor has a slightly higher collector voltage (30v vs. 40v), but both are rated at 800ma collector current. These guys should handle almost any 12v relay. If you wire up the circuit, and the relay doesn’t pull in, there may be two (ok, three) reasons. One, the transistor is dead, two, you may need to decrease the value of R521 to a smaller value, say, 2200 ohms. The last reason....there might be a problem in the wiring. Feel free to substitute any NPN transistor you have or can get. I believe the ECG/TCG replacement for the 2N2222 is a “123", but that’s using my old grey cells, so check the book before you go and order one. Two common base diagrams for the 2N2222 transistor are shown. The base lead ID in the circle is a common alternate if you substitute other transistors. Check documentation before you wire ‘em in!
5.2.3 One last note about the drivers. The transistor in the relay driver doesn’t need to be rewired if used to drive bulb 4 for the restrictive aspect. Only the contacts have to be changed from using the NO contact to the NC contact (I know, I’m repeating myself). This is because we want the relay to turn OFF the bulb, instead of turning it on. For all of the other circuits that use solid state output devices, the transistor is used only to invert the control signal, so it accomplishes the same thing. If you want to use the solid state drivers, and you only want to turn bulbs ON, do not use the transistor. Instead, connect the output of the matrix to point "D" in the driver circuit. If the circuits don’t seem to work at first, you may need to adjust the resistor values a bit. Don’t be afraid to try different values as long as you don’t go to extremes (especially when using smaller values), in other words, don’t throw a 10 ohm resistor in the circuit!
5.3 OPTION 1 -- This output circuit using power MOSFETs is pretty simple. MOSFETs are voltage devices, so you can change the current rating of the device without having to change the input resistor. The only problem with MOSFETs are, without a current limiting resistor in the source (or drain) lead, a bulb that decides to end it’s life by “blowing”, could also take the MOSFET with it (if the surge when the bulb shorts exceeds the devices’ power dissipation limits). The choice of including the current limit resistors is up to the user, depending on availability, price, and the chance he wants to take! The circuit is similar to the relay driver, except a protection diode is not needed. I would recommend a 0.1 ohm resistor rated at 1 watt. A 2 amp bulb will dissipate approx 0.2v and 0.4 watts across the resistor. These drivers need the bridge rectifier. Q2 can be left out for the normal aspects, with the matrix being connected directly to point "D". Q2 is an inverter, and only needs to be used to invert the drive signal for the restricting driver.
Option 1
5.4 OPTION 2 -- This circuit can be used in lieu of relays or MOSFETS. It uses a device called an SCR, or, silicon controlled rectifier. SCRs are rectifier diodes that have an extra lead, so you can control whether or not the SCR is turned on. This output circuit does not need the bridge rectifier to operate, since the SCR will do the rectifying.
Option 2 - using SCR's
5.5 OPTION 3 -- This output driver is identical to the SCR circuit above, except a TRIAC is substituted for the SCR. Now some of you may say to yourself, “wait a minute, the TRIAC is an AC device”. While TRIACs are used predominately in 120VAC dimmers, there is nothing that says it can’t be used in a lo-v circuit, and on DC at that. A TRIAC is nothing more than two back-to-back SCRs in the same case. Since we are driving the gate with DC, only one of the SCRs will conduct. But that’s OK. TRIACs are sometimes cheaper than SCRs, and 6 amp versions are available at Radio Shack. Again, as with the SCR circuit, you have the option of using the full wave bridge rectifier or not--but it really doesn’t add anything. Use the same circuit as for the SCRs, in fact, most TRIACs even have the same base lead identification (except they are called MT1 and MT2, for main terminal). PS - for all you doubting Thomas' out there, I DID try a triac and it DID work.
5.6 OPTION 4 -- This is an option that (probably) most of you won’t have any clue what I am talking about. There is a series of modules made for industrial controls, made by a company called OPTO 22 (and others). They have both AC and DC output and input modules (among others). I picked up a bunch of ODC5 modules for about 25 cents apiece. Unless you can find these things at Hamfests or flea markets, it’s not a cheap way to go, but they do offer nice 4 and 8 module mother boards that make an installation look really nice. One problem I found however, is that the data book I have for them has the wrong pin configuration and bottom view, so I hooked em up backwards the first time around....they were OK once hooked up properly! Make sure to use R553, if you wind up using the ODC5 (5V input) modules! Again, Q2 can be left out for the normal aspects, with the matrix being connected directly to point "D".
Option 4 - using Opto-Iso Modules
5.7 Of the three photos below, the left picture is an I/O board made by Opto-22, and can handle up to 4 of the modules. As used for this application, the inputs are to the left, the outputs are to the right.. The screws would normally be tightened all the way down, as the right module in the middle picture shows. Red modules indicate the modules are for DC outputs. Other colors (FYI) are black (AC output), yellow (AC input), and white (DC input). The output boards also come in 8 and 16 varieties. They can be found surplus at Hamfests, and can be gotten fairly cheap if the seller isn't trying to rape you (couple of bucks). The middle picture are two representative DC output modules. One has a mini-fuse protecting the output, and an LED informing you when it is activated. The black module to the right is an AC brick discussed as an output device in 5.8. The Lo-V input is the side closest to you, the AC output is on the far side. They can also be had cheap (a buck or two) at a Hamfest. You can check on Hamfests at: http://www.arrl.org/hamfests.html

5.8 OPTION 5 -- This option is mostly for those of you who are also traffic light weenies, altho I recently found out that some New York City style subway signals operate off of 120VAC too. This output circuit is for driving 120vac light bulbs, using commonly available “bricks”. The bricks contain all of the necessary isolation, driver, and TRIAC stuff inside them. Some even use zero-crossing to help cut down on RF hash (noise) on the AC line. Connections are simple: there are two terminals for the input, which is usually 3 to 28/32vdc, and two terminals for the AC output. Just be careful when wiring the AC side! Again, Q2 can be left out for the normal aspects, with the matrix being connected directly to point "D".
Option 5 - AC "bricks"
6 THE POWER SUPPLY
6.1 Again, simplicity prevails. Regular readers of the railway signaling group will know I am an advocate of simplicity and cheapness. This is why I recommend using readily available garden lighting transformers for my power source, and auto style light bulbs in my signals. If you go to Walmart, you can find RV bulbs for 2 for a buck! Please, signal purists, do not email me, I don't care if the beam isn't focused properly or it's not accurate to prototype practice, I just don't care - I have better things to spend my money on than the real bulbs! The garden transformers sometimes go on sale at places like Home Depot and Lowes, and you can pick up an 88 watter for as cheaply as fifteen bucks. Some of the bigger and/or better units come with photo cells to turn the lights on automatically at dusk, and keep them on all night or for a preprogrammed amount of time - some even include a motion sensor. An 88 watt transformer will handle 3 25 watt bulbs. A 150 watt transformer will technically handle 6 bulbs, but I would limit it to 5 just to have a safety margin.

6.2 On the output of the garden transformer, I have placed a full wave rectifier bridge. A 25 amp, 50PIV unit should handle most jobs, and these used to be a stock part at Radio Shack. This is mandatory for using with MOSFET and Opto 22 versions, optional with the others. If you do not use D62, you may still want to use a smaller version as a full wave bridge to feed U4, just to make sure you have enough current drive capability for driving relays - if you do that, you can delete D61.
6.3 The regulator chip, U4, is a generic 7812, which has been around for about 40+ years like the 555. You could also substitute a 7812M if you have one around, but if you are buying new, it's not worth the few cents you will save (1amp vs 500ma for the "M" version). Just to be kind to the chip, mount it on a small piece of aluminum if you don’t have a heat sink laying around for it. The IC’s used in this circuit do not require a lot of current, draw for them is on the order of milliamps. Small 12V relays should use 30-100ma, so even with 3 relays on at one time, the most you should need out of the regulator is around 300ma Coming off D62 is D61, a single 1N4001 diode. Almost any silicon rectifier diode can be used, but the 1N400x series are plentiful and cheap. Anything from a 1N4000 up will work. This diode will prevent C61 from trying to filter the bridge output. You don’t need nice smooth DC anyway to operate the bulbs. In fact, if you decide to use SCRs or TRIACs, they need the voltage to go to zero, or they won’t turn off! So, even if you use D62, leave D61 in the circuit. In electronic circuits, we generally refer to the power supply output as +Vcc, similar to the B+ in tube circuits. On my schematics, anything that goes to an unlabelled upward pointing arrow, is a connection to the +Vcc supply (such as R81, the top of the relays, and the common pin on S3A). The arrow in the schematic below pointing up, but labeled "Bulb Common", is one that does not. This circuit has been designed around the use of 12VDC relays.
6.2 C61 filters the raw DC. C63 serves as a post regulator filter, and C62 helps to filter out any small glitches. C62 and C63 could be left out if you’re trying to do this bare bones.
6.3 The output of the regulator supplies all of the ICs, as well as the 12vdc relays.
6.4 The common of the regulator chip, is also the common for the light bulbs used in the signals. So when you connect the wires going to the signal, make sure that wire does not go thru any wiring on the circuit board. You can easily accomplish this by taking the feed wire going to the signal common, and connecting it directly to the screw terminal on the low voltage transformer (or output of the bridge rectifier), and use a separate (smaller) wire to go to the regulator and circuit board.
6.5 If you use SCRs or TRIACs, the full wave bridge rectifier is not needed! You can leave it out. Only the MOSFET and OPTO 22 options require this rectifier to be in the circuit, for they are polarity sensitive.
6.6 If you happen to use relays that consume more than 100ma each, you might want to consider connecting the supply for them to point "A" instead, just to keep their current requirement form going thru the regulator chip.
7 THE MANUAL CIRCUIT
7.1 Addition of this simple circuit allows you to manually advance the aspect of the signal. U3A and U3B are used to debounce the switch. Without this circuit, push-button S2 would be directly connected to U2; and because of the noise coming from the bouncing action of the contacts, you would advance the counter by more than one count every time you pushed the button. Power for U3 is on the standard pins for a 14 pin package, 14 for +Vcc and 7 for ground.

7.2 If you do not want to use this feature, you can eliminate S1, S2, U3, R71, and R72, and wire the output of U1 (pin 3) directly to the input of U2 (pin 14). You will still need U3 however, if you want to use the flasher option.
7.3 If you do not use the flasher option, make sure you ground the unused inputs of U3....that would be pins 8, 9, 12, and 13. This is important, for “open” CMOS input pins can oscillate and destroy (overheat) the chip.
8 THE GARAGE DOOR CIRCUIT
8.1 I came up with this circuit for a friend of mine who has a Pennsy dwarf sitting in his front yard, and wanted the signal to work with the garage door. The two micro-switches, ST and SB, form a switching network to drive the “GRN”, “YEL”, and RED aspects of a signal to denote whether the door is up, down, or “in-the-middle”. Switch S3 selects whether or not this circuit is active. When thrown to position 2, it connects the micro-switches and disconnects U1 and U2 so they can not interfere with the garage door operation. Wiring is straight forward. Diodes are not needed to OR the control lines with those coming from the 4017, since the IC is disabled during garage operation.

8.2 The two switches, SB and ST, are mounted to the garage door frame. Both switches are shown in "door up" position. You can connect them the other way if you want the aspect to be green when the door is open. They should be the kind of micro-switch that has some sort of arm that can be actuated by the door when it’s in its full up or down position. In lieu of an arm on the micro-switch, you could mount a piece of wood or metal on the door, and have it press on the micro-switch mounted on the door frame. With this arrangement, you could also substitute a regular SPDT push button switch for the micro-switch. Without a flexible arm, or spring arrangement, alignment between the actuating arm and the switch has to be very precise, otherwise you may wind up breaking one or the other. Obviously, SB is the bottom of the two switches, and ST is the upper.
8.3 A terminal strip is shown on the big schematic at the bottom of the page. I used one on the board, so I would have a convenient way to connect the wires coming from the micro-switches, since they are remotely located from the control circuit and box it is mounted in.
8.4 Resistor R81 is there "just in case". I don't like hooking anything directly to a supply voltage without some form of current limit "just in case" something shorts out. It's cheap protection!
8.5 Switch S3 can be left out if you are not using the garage input circuit. Wire U1 and U2 directly to the +12V.
9 X10 TIMING CIRCUIT
9.1 The simple circuit is used to lengthen the timing cycle/period. 555's don’t like very long timing cycles, due to the high resistor and capacitor values. So this 4017 can be added between U1 and U2, where the X in a circle (labeled "A") is located on the schematic. By using the “10" output at pin 11, you can multiply the time period by 10 times. So if you had a 5 second timing cycle before, you will now get a 50 second period. You can, of course, use any other output for multiplication. For instance, if you want to multiply the output times 8, use pin 6 as the output instead of pin 11, and tie pin 15 (the reset input) to pin 9. You could also use two of these stages to make the timing cycle even longer, but then people will get bored sitting around and waiting for the stupid thing to change!

10 FLASHER CIRCUIT
10.1 This option allows you to have a flashing aspect. Many railroads employ them, and this mod allows you to easily create the effect. It’s the same 555 circuit used to generate the timing pulses, but the flash rate should be much faster. The output of the 555 goes into a simple NAND gate, which only allows flashing when that aspect is selected by the 4017, and one additional NAND gate used as an inverter. The 555 should be connected to the +Vcc so it is running all the time.

10.2 Make sure you use a diode (D101) on the output if you plan on having the flasher circuit drive an output circuit that is also controlled directly from the matrix, otherwise, you can leave it out.
10.3 If you use this circuit, without the manual control option, make sure you ground pins 1, 2, 5, and 6 of U3.
10.4 If you find that you want to have more than one driver (or bulb) flash, then you will need a separate gate section (U3C and U3D) for each one you want to flash. For example, if you want both the green and yellow of a standard 3 color light signal to flash, you will need two gate sections, requiring a whole 4011 to be used. Then, if you still wanted the manual control circuit, you would need a second 4011.
11 IR CONTROL INPUT
11.1 This is a handy option, just in case my friend was too lazy to stand by the box and manually operate S2. This circuit option adds an IR receiver module, the output of which is diode ORed with the debounce circuit. There really isn’t anything to describe, other than the fact that when the module receives a valid 40KHz IR signal, the output goes high. If the IR signal is modulated (this is how a standard handheld remote control for your TV or VCR controls the different functions), that modulation will show up on the module output. I had to find a simple one button IR remote control to use with this signal controller. Radio Shack used to carry these receiver modules, as well as several surplus houses that you can find in many of the electronic hobby magazines. The modules should come with connection instructions.

11.2 In case you can’t find a single function remote control, I have included a simple circuit for driving an IR LED. It uses that all purpose 555 again. You can adjust the frequency in one of three ways. The easiest way is to connect a frequency counter to pin 3 and adjust R111 for 40KHz. You can also connect a scope to pin three and adjust the period for 25us. Lastly, connect the LED monitor circuit of paragraph 3.2 to the output of the receiver module. Press the push button on the transmitter, and adjust R111 until the LED lights up. There will be a range to the adjustment, so count the number of turns from the point where it comes on, until it goes out. Divide that number by two, and then use that new number of turns to go past the point where the LED first comes on. The frequency should now be pretty close to 40KHz. At the very least, it should be at the peak response of the IR receiver.
12 AN 18 OUTPUT MODIFICATION
12.1 This last option (had to stop here, I ran out of room on the two sheets!) will expand the number of useful outputs to 18. This is accomplished by using two 4017 decoder chips, and alternately turning them on and off with the enable input.

12.2 Any pins not shown on the 4017s remain connected as before. Keep both resets wired to ground. If you need to shorten the count cycle, move C122 (the “R” input lead) to another output pin of U10. Basically, U11 is wired as a set-reset flip-flop, with the output pulses coming from the two 4017s used as the set and reset controls. As soon as U2 gets to output 9, it sets the flip-flop so the “not-Q” output goes low, which then enables the second decoder U10. When U10 gets to output 9, that output pulses the reset input of U11, and makes the “Q” output go low. The enable inputs need to be low in order for the 4017 to count and have an output. Make sure all of U11's unused inputs are wired to ground as shown on the schematic. The R-C network on the 4017 outputs change a constant output to a pulse going into the U11 inputs, otherwise U11 would lock up! The values of C121 and C122 can be anything from 0.01uf (10n) to 0.1uf. Likewise, the R values can be almost anything from 100k to 680k or so. I stuck the R’s and C’s in there that I had laying around the bench, and they worked (some circuit design isn’t rocket science!).
12.3 Since the “9" outputs are used for control purposes, and they disappear almost as soon as they appear, they are not useable to drive an output circuit. That’s why this is titled “an 18 output modification”.
12.4 I'm sure someone out there will tell me how to use all 20 outputs. Someone always has another way of doing things.
13 MISC CONSTRUCTION NOTES -- things that I haven’t already bored you with
13.3 As in paragraph 2.3, I like to see what’s going on in my circuits. So I offer another simple LED monitor circuit that can also be used as a trouble shooting aid. It’s a simple transistor amplifier. Apply a high (+12vdc) signal to the input side of R31, and the LED comes on. I have mine permanently connected to pin 2 (the “1” output) of the 4017, now that I’m done building the circuit (I figure most signals have at least 2 aspects, or why bother building this circuit?)

13.1 What to build the circuit on? Good question. I use two things for most of my small circuits. One choice is what most of refer to as Vectorboard (a trade name). It has hundreds of holes spaced at .100 inches intervals. Another good choice are the project boards Radio Shack sells.
13.2 I like to use IC sockets. They’re not really needed, but just in case an IC does go bad, they make replacement much easier.
13.3 I mounted a terminal strip on the circuit board to make connecting wires easier. Wires can be directly soldered to the board (thru a hole), but this isn’t an efficient method. You can glue or screw the strips to the board.
13.4 Here’s a few notes on my schematics, I do things a little different than most people are used to, but I have adopted them because they tend to make the schematics look “cleaner”:
13.4.1 I do not have any four way junctions on my schematics, and I do not use dots to denote when the “wires” are connected. SO, anywhere a line stops at an intersecting line, its a connection! This is also a result of losing the connecting dots during photocopying. Some people and magazines have gone to using little humps over a wire to denote that the two wires crossing do not connect. This gets tedious and complicates schematics (they were used on almost every schematic up until the sixties or so, and there’s a reason why they stopped using them).
13.4.2 As far as power connections are concerned, a triangle is used to denote circuit ground, or common +Vcc connections are an upward pointing unlabelled arrow (I've also been known to employ a short horizontal line in place of the arrow).
13.4.3 Also, I use letters instead of a decimal point if the value is not even, i.e.: 5k1 is a 5100 ohm resistor, 8p2 is an 8.2pf capacitor, 4u7 is a 4.7uf capacitor, and 9z1 is a 9.1 volt zener diode. A 470k resistor would be m47. I use the ohm symbol for low value resistors, such as 1.2 ohms. While at first, this system may seem odd, I stole it from the Europeans, because again, I have had problems in the past with decimal points disappearing when a photocopy was made.
13.4.4 Capacitor values are in uf’s (micro-farads) if there is no letter after the number. Otherwise, the units are pf’s (p), or nf’s (n).....BTW, nf (nanofarad) is halfway in between pf and uf, but not used by many in the U.S.A except for once in a while in Nuts and Volts magazine. A 10n capacitor is the same thing as a 0.01uf capacitor, I use 10n because it looks “cleaner” on a schematic.
13.4.5 Resistor values are in ohms if it has no letter after the number.....”k” is for 1000 ohms, and “m” is for a million of them.
13.5 Where to mount the circuit board. It can be mounted either in a box, which would then be located in your basement, garage, shed, etc, or in the signal itself. Most of the signals I have “here at the museum”, have sufficient room to slide it inside somewhere, with the exception of the H5 searchlight. If you put it in the signal, you don’t need all of the options, and you could make it a really compact assembly. If you decide to put it in a box, Radio Shack has a number of suitable enclosures in both metal and plastic
13.6 Wire. This is an important topic. Most wiring within the box you put the circuit board in can be 22 or 20 gauge solid hookup wire. The exception is the wire used for carrying the light bulb current, this wire should be 16 gauge because of the heavier current draw. It can be stranded or solid. Outside of the box use 16 gauge, if not 14 gauge for long runs. If you mount this circuit board inside the signal, 16 gauge is fine.
13.7 The transformer - already mentioned, but I'll go over it again. I use low voltage transformers used for garden lighting. These are available at most hardware stores like Home Depot and Lowe’s. Popular wattage ratings I’ve seen are 88, 150 and 300 watts. Based on 25 watt bulbs, they are good for 3, 6, and 12 bulbs, although 6 and 12 bulbs would make the transformers run real, real warm. A lot of the higher power transformers come with extras such as a photocell to automatically turn the lights on at dusk, a timer so they will go off at a predetermined time after tuning on, and a motion sensor. I currently have five bulbs running on four signals on a 150 watt unit. It’s been over a year since I first hooked them up, and haven’t experienced any trouble.
13.8 A note about wiring the matrix. If you use the Vectorboard with all those little holes in it, you could run two sets of wires at right angles to each other. One set on the top of the board, and the other on the bottom. One lead of the diodes can then be bent over so the diode will stand on its end, and can be inserted into the board on a diagonal, sorta like they are drawn on the schematic. Under the matrix on the schematic, I there is a drawing to show how the band on a diode relates to its schematic representation.
13.9 If you have gotten this far, and you aren’t bored yet, and understand most of what I have said, good luck with building your project.........it should be a fun project! To wire the circuit board, I estimate it should take about one evening, 4 or 5 hours, depending on your skill level. It’s definitely a two evening project if you add the options, and putting it into a box will take at least one, if not two evenings. I will assume that anyone attempting to build this has at least some experience with electronics. If not (or even if you do) feel free to email me with questions you may have. All of the circuits have been at least bench tested, and worked using the listed parts. I have to say this, because several years ago (many, many years ago now), someone submitted a frequency counter article to a major electronics magazine, and he was telling people you could use the 4017 as a gigahertz prescaler. Well, needless to say, it didn’t work. Standard CMOS has a frequency limit roughly equal to the Vcc it operates on, i.e.: 10Mhz at 10vdc, 15Mhz at 15vdc 73's.....Todd
14 COMPLETE SCHEMATICS
The top drawing is the complete schematic for the signal control circuit
The bottom drawing covers the modifications
15 PARTS LIST
B1* standard 9v battery -- don’t forget a mating battery connector
C21 4.7uf or 10uf/25v/electrolytic (see chart in para 2.1)
C22 .01uf/25v (aka 10n)
C61 1000uf/35v/electrolytic
C62 .1uf/25v
C63 10uf/25v/electrolytic
C101 1uf/25V electrolytic
C102 0.1uf
C111* 0.001uf/25v (aka 1n)
C112 0.01uf/25v (aka 10n)
C121* 0.068uf/25v (aka 68n)
C122* 0.068uf/25v (aka 68n)
D41 all diodes in the matrix are 1N4148/1N914 (rs 276-1122/10 for $1.29)
D61 1N4001 (rs 276-1101/2 for $0.49)
D62* Full wave bridge rectifier/25amps/50volts minimum (rs 276-1185/$3)
D71* 1N4148/1N914
D111* 1N4148/1N914 equivalent
D521 1N4001
IR Module (rs 276-137/$5)
LED1* LED of your color choice
LED2* LED of your color choice
LED3* Infrared (IR) LED (rs 276-0143)
Q1* 2N2222/2N2222A transistor or equivalent (rs 276-2009 (its an MPS2222A))
Q2 2N2222/2N2222A transistor or equivalent -- one for each driver!
Q3* N-channel MOSFET power transistor -- minimum 3 amps / 50 volts (rs 276-2072/$2 (IRF510))
Q4* SCR or TRIAC -- rated for at least 5 or 6 amps / 50 volts (rs 276-1067 (scr/$1))(rs 276-1000 (triac/$1.50))
R21 1meg trimmer or pot.....use is optional (see para 2.2)
R22 100k or 470k, depending on period (see chart in para 2.1).....10k if you decide to use R1
R23 100k or 470k, depending on period (see chart in para 2.1)
R24* 1k
R31* 10k
R32* 1k
R71 470k
R72* 470k
R81* 1k
R101 220K
R102 470K
R111* 100k trimpot -- the 10 turn kind would be a better choice/Radio Shack only goes as high as 20k
R112* 1k
R113* 10k
R114 680 ohms
R121* 470k
R122* 470k
R521 6k8
R531* 1k
R532* 10k
R533* 470k
R534* 0.1 ohms / 1 watt
R541* 1k
R542* 1k
R543 3300 ohms
R551* 1k
R552* 330 ohms
R553* 1k
R561* 1k
R562* 330 ohms
RLY 12vdc SPDT (or DPDT) relay (rs 275-248A (miniature SPDT/5A/$4))(rs 275-206 (DPDT with socket/$7))
(rs 275-218C (DPDT/10A/$8))(rs 275-220 (socket for 275-218/$2)
S1* SPDT - two position toggle switch (rs 275-635)
S2* SPDT - momentary push button (rs 275-1549)
S3* DPDT - two position toggle switch (rs 275-636)
S4* SPST - momentary push button switch (rs 900-8107 (its a small “tact” switch))
SB* SPDT micro-switch with some sort of an arm (rs 275-0017)
ST* SPDT micro-switch with some sort of an arm
U1 555 timer chip, such as an LM555 (8pin DIP package)(rs 276-1723)
U2 CMOS 4017 counter/decoder/driver chip, such as CD4017 (16pin DIP package)(rs 276-2417)
U3* CMOS 4011 quad NAND gate, such as CD4011 (14pin DIP package)(rs 276-2401)
U4* LM7812 12 volt/1 amp regulator (3pin TO-220 package)(rs 276-1771)
U5* CMOS 4017
U6* 555 timer chip
U7* 555 timer chip
U8* OPTO 22 -- ODC15 module (ODC5 can also be used with additional input current limit resistor R563)
U9* “AC Brick” AC output module/12-24vdc input/120vac output
GORDOS GA5-2D10 (120v/10a) or Teledyne 611-7 (140v/10a) are two I happen to have laying around
U10* 4017
U11* CMOS 4013 type D flip-flop (14pin DIP package)(rs 276-2413)
some type of circuit board (rs 276-147 (4.5x6.1/with solder holes))(rs 276-1394 (4.5x6/vectorboard type))
Project case to put the circuit board in (rs 270-1807 (7x5x3/basic box/$6))(rs 910-1135 (8x10x4/slope front/$20))
***** any part with an * is an option, and is not needed for the basic circuit
COMPONENT NOTES:
-- Capacitor voltage ratings can be higher, but should not be less than specified.
-- Electrolytic capacitors can be just about anything size permits, tantalums are great for space saving.
-- Unless specified, I used 1/4 watt resistors, but you can use just about anything you have laying around.
--
...... in 2005, WOW, I just got
back from a trip to my local Radio Shack. I guess I’ve been on Mars or
something, for I was surprised when I finally found their lame parts offering.
Yes, you can still get everything you need at RS, but not in the store.
Their offerings in store are meager, to say the least. You can order the
parts they don’t carry in the store, at the store. Or you can order
them over the internet at
www.radioshack.com.
-- Now that Radio Shack has pretty much closed up in most locations, your
alternatives are the many vendors on EBay, mostly Chinese; places such as
Newark, Jameco, or Mouser; maybe even hamfests, although they are getting pretty
lame these days too! :-); or, some brick n mortar retailers such as Micro Center
or Fry's (if you have one in your town).
NEW
8/27/2005
Last Modified:
01-Oct-2017